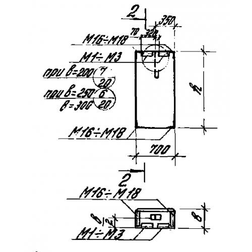
ПС 70.18.25

Чертеж изделия:
Характеристики изделия:
ПараметрЗначение
длина770 мм
ширина250 мм
высота1780 мм
вес500 кг
серия1.432-14/80

ПС 70.18.25 Панели стеновые по серии 1.432-14/80.